WAZER Pro system diagram

In order to troubleshoot the WAZER Pro to the fullest potential, it is vital to understand how the individual systems work. Even though these systems are separated, it is important to remember that some systems work in tandem with each other. Below you will find the most vital systems of the WAZER Pro broken down into its functions and relative locations.

High Pressure System Diagram

This illustration shows the High Pressure hydraulic system components, direction of water flow and respective pressure at each stage.

Tank and Low Pressure System Diagram

The illustration shows the components of the Low-Pressure System and direction of water flow and used abrasive.

Safety Function Diagram

The illustration shows a system level diagram of the safety functions that are incorporated in your WAZER. These include electrical shock protection, protection from contact with the high pressure water stream, and correct water management to protect your environment.

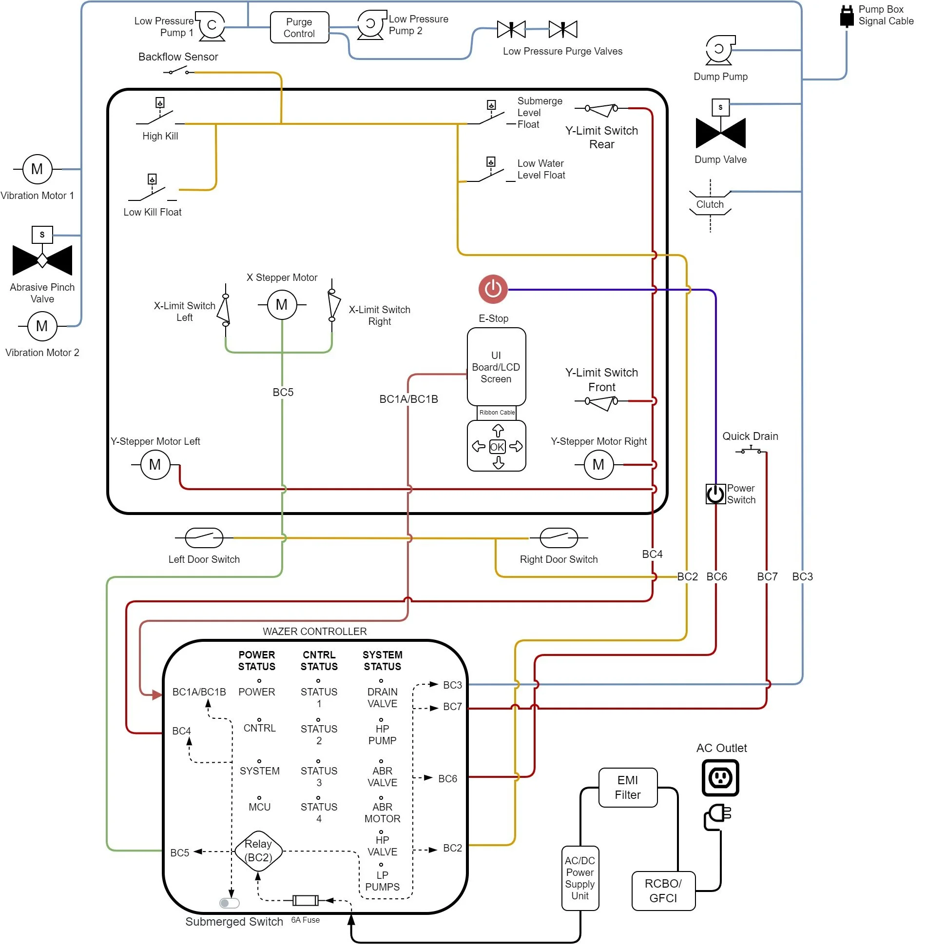
Control System and Electronics Diagram

The illustration shows the high level system schematic of the WAZER Pro Main Unit Section control system and electro-mechanical components

Pump Section and AC System Diagram

The illustration shows the high level system schematic of the Pump Section wiring and electro-mechanical components